接点伝送・接点監視装置による
レガシー機器のIP監視

接点伝送・接点監視装置のご紹介
接点監視装置とは?

- ポイント
- 接点監視装置を使用して、遠隔地のUPSや発電機などの
機器/設備の監視/制御を行うことができます!
接点監視装置は、機器や設備に多く使用されている接点出力信号を接続することで、接点信号をネットワークから遠隔監視することができる装置です。例えば、空調機の運転信号や点検信号、UPSの故障信号や入力電源異常信号、発電機の発電信号や故障信号などの接点出力信号を容易にWebブラウザ上でモニタリングできます。また、各信号の状態変化を検知してメール通知やパトライト点灯、SNMPトラップ通知を可能にします。


接点監視装置で何ができる?
遠隔地に設置されたネットワークインターフェイスをもたない機器・設備をリモート監視可能にすることで、オンサイトでの機器保守を減らすことができ、メンテナンスを効率化します。オンラインでリアルタイム監視することにより、迅速な機器メンテナンス対応が可能になり、収集したステータスデータは機器の稼働状況確認の他、稼働率の分析にも活用できます。また、接点監視装置には各種機器から出力される接点信号の監視だけではなく、機器への接点信号を制御する接点出力制御に対応したタイプもあります。これにより、接点で作動する各種機器をリモート制御でき、接点駆動の信号灯、警報機、電気錠など様々な機器を接点監視装置のWebUIやSNMPから制御可能になります。

接点監視装置はどこで使える?

- Q.接点監視装置はどこで使えますか?
- A.データセンター、サーバルーム、通信局、電力会社、鉄道会社、道路、河川
- Q.接点監視装置で何を監視できますか?
- A.UPS、発電機、空調設備、消防設備、送配電設備、鉄道沿線設備、道路情報板 補助電源、信号機 補助電源、監視カメラ
- Q.NETIS(新技術情報提供システム)に登録されていますか?
- A.ただ今、NETISに申請中でございます。弊社製品は、データセンター事業者様、通信局舎様、電力会社様など社会インフラを担う多くのお客様からご利用されています。
-
鉄道沿線設備 -
送配電設備 -
道路情報板 補助電源 -
信号機 補助電源 -
監視カメラ -
空調設備
お客様導入
弊社製品をご利用いただいておりますお客様の導入前課題やRMS製品ソリューションの効果をご確認いただけます。
〇九州電力送配電様、ミライト・ワン様、さくらインターネット様...
接点監視装置の特長
チャタリング対策
接点入力ではチャタリング対策が必要になります。チャタリングとは、離れていた接点がオンになる瞬間に、微細な振動により短時間にオンとオフを高速に繰り返す現象のことで、誤作動の原因となります。このため、接点監視装置にはチャタリング対策のフィルタ機能があります。弊社RMS製品シリーズでは、以下2つの方式によるチャタリング対策を行っています。
●ディレイ方式
接点入力の状態を監視し、OFFからONに切り替わった際に一定時間待ちます。再度読み込みを行いONのままであれば、入力状態の変化を有効なものとして扱います。

●サンプリング方式
タイマー割り込みを使用して、一定時間ごとに接点状態のサンプリングを行い、メモリに保存します。接点情報を読み込む際は、メモリ上のサンプリングされた値が読み込まれます。チャタリングが発生している時間よりも長いサンプリング周期に設定することで、チャタリングの影響を受けることが無くなります。また、ノイズキャンセル処理のため、接点ごとにカウンタが用意され、OFFからONに切り替わった際にカウンターがカウントアップされます。設定された一定の値に到達した場合に状態変化と認識します。

接点監視装置のネットワーク機能
接点監視装置には、WebUI機能、メール送信機能、SNMPエージェント機能、Syslog機能などが搭載されています。WebUI機能では、Webブラウザから機器のコンフィグレーションや接点信号のモニタリングを行えます。メール送信機能では、異常検出時の警報通知や定期的なメールレポート送信などができます。
SNMPエージェント機能ではSNMPマネージャから接点信号の状態を取り出したり、状態変化をSNMPマネージャへSNMPトラップ送信したりすることができ、SNMPマネージャからの接点信号の統合監視を可能にします。SNMPトラップ受信で駆動するネットワーク信号灯などとの連携も可能になります。
Syslog機能では、接点入力の状態変化をネットワーク上のSyslogサーバに送信することができ、Syslog監視ソリューションによる接点監視が可能になります。接点信号ポートには信号名称を、信号のON/OFF状態にはその状態名称をそれぞれ設定することで、Syslogにはそれらの名称が出力されます。Syslog監視ツールからはそれらの名称を検索キーワードとして監視します。

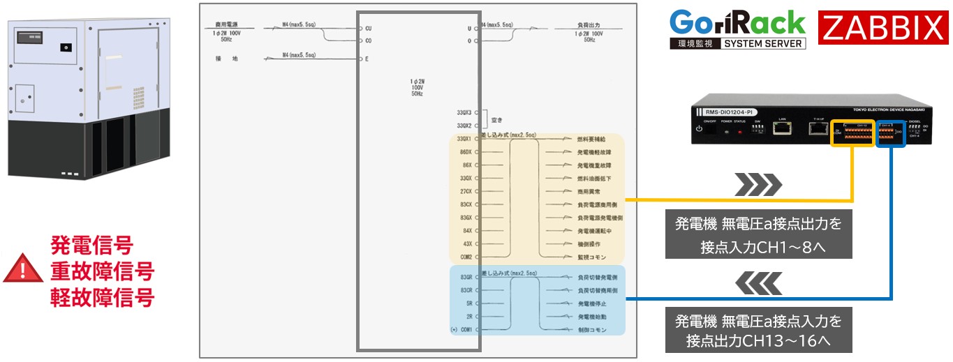
ソリューション例 - 発電機の接点入出力をZabbixに連携する
発電機の代表的な無電圧a接点出力には8つあります(燃料油面低下/燃料要補給/発電機軽故障/発電機重故障/負荷電源商用側/負荷電源発電機側/商用電源異常/発電機運転中)。また、発電機の代表的な無電圧a接点入力には4つあります(負荷切替発電側/負荷切替商用側/発電機停止/発電機始動)。RMSユニットではこれらの接点信号をIP変換して上位システム(Zabbixサーバ、GoriRack環境監視サーバ)に連携します。

弊社製品のご紹介
東京エレクトロンデバイス長崎の接点監視装置
弊社接点監視装置のラインナップは次の通りです。
有線温湿度センサを接続でき、入力12点/出力4点 監視・制御のスモールモデル/RMS-DIO1204-PI(AC100V/200V)。シングル電源、入出力80点 監視・制御のスタンダードモデル/RMS-DIO80(AC100V/200V)。冗長電源(AC電源、DC電源)に対応し、サーバラック1Uサイズに接点入出力ポート128点を収容したハイエンドモデル/RMS-DIO9632。また、接点入出力16点の他にアナログ信号、交流電流センサ、温度・湿度センサなど多種の信号に対応したセンサマネジメントユニット/RMS-4000があります。
-
小型接点監視・制御ユニットRMS-DIO2408-PIRMS-DIO1204-PI
NEW
有線温湿度センサ機能を備えた小型接点監視・制御ユニットです。1Uサイズに32点(DIO1204は16点)の接点ポートが収容され、24点(DIO1204は12点)は入力専用チャネル、8点(DIO1204は4点)はディップスイッチ切り替えによる入出力兼用ポートを搭載。AC100V/200V対応。
-
接点監視ユニットRMS-DIO80

AC100V/200Vシングル電源タイプの接点監視・制御ユニットです。接点入力80点、接点入力40点、接点出力80点、接点出力40点、接点入力40点+出力40点の5タイプをラインナップ。
-
電源二重化対応 接点監視・制御ユニットRMS-DIO9632RMS-DIO4816
NEW
接点入力128点(入力専用96点+入出力兼用32点)を遠隔監視・制御するユニットです。アナログ信号入力の拡張可能。
AC100V/200V 、DC48V 冗長電源対応のキャリアグレードモデル。 -
センサマネジメントユニットRMS-4000
NEW
温度/湿度/接点入力/電流センサ/アナログ信号/マルチメータ等の様々なセンサ類をWeb/SNMPから統合監視するユニットです。
-
●Zabbixテンプレートについて
Zabbixは設定情報をテンプレートファイル(xml形式)として抽出することが可能です。弊社は遠方監視制御装置 6機種に対して、Zabbixテンプレートを提供しています。
テンプレートに含まれる設定
- ・アイテム設定(監視対象のセンサ情報)
- ・トリガー設定(SNMPトラップを受信した際のアラート設定)













