RMS-DIO2408-PI / RMS-DIO1204-PI 小型接点監視・制御ユニット

RMS-DIO2408-PI / RMS-DIO1204-PI
RMS-DIO2408-PI/RMS-DIO1204-PIは機械的な接点信号(ON/OFF信号など)をTCP/IPネットワーク上で扱えるデータに変換し遠隔地の機器監視や制御を可能にするIP接点変換装置です。加えて有線温度センサ・湿度センサを接続できます。小型筐体に32点(DIO1204は16点)の接点ポートが収容され、24点(DIO1204は12点)の入力専用チャネルと、8点(DIO1204は4点)の入出力兼用チャネルが搭載されています。
遠隔地に設置されたUPS/発電機/消防設備/空調機などの信号状態をリアルタイム監視することに最適化され、設備故障時のメール通知やネットワーク信号灯駆動を容易に実現できるIP接点変換装置です。



Webブラウザ画面イメージ
接点入出力ON/OFF時に表示される名称は自由に設定が可能です。
例) ガラス破壊センサ⇒異常なし/破壊検出、ドアセンサ⇒扉開/扉閉、漏水センサ⇒異常なし/異常
1-Wire温度センサ、湿度センサ

本製品のWebUIにグラフ表示機能はありません。WebUIグラフ表示には対応製品(RMS-3200/RMS-4000/RMS-5000)、もしくはGoriRackサーバ・ソフトウェアやZabbix等のSNMPマネージャが必要です。

接続BOXをラック天板上に設置(マグネット固定)、温度センサプローブを天板開口部よりラック内に入線し、前面メッシュ扉に温度センサを取り付ける。
接点信号

接点入力信号を用いて、対象機器をWebアプリやSNMPマネージャを使用して遠隔監視することができます。接点出力信号は、対象機器に対してWebアプリやSNMPマネージャから指示を送ることができ、遠隔制御ができます。

異常発生時の通知機能
接点入力信号に変化が発生した際、Eメール、SNMPトラップ、警告灯で警報します。

その他の機能
NEWSNMPトラップ・接点変換 ※Ver1.1.0-0
SNMPトラップ受信をトリガーとして接点制御できます。OIDと型と値の組合せを指定、このTrap受信で接点制御します。
NEWメンテナンスモード ※Ver1.2.0-0
局舎内に設置されたメンテナンス開始ボタンなどを接続した接点入力やWeb操作、及びSNMP-SETを契機としたアラームマスクに対応しています。切り替え方法や使用するDIチャネルなどの条件を設定しておくことで、局舎設備のオンサイト保守・定期メンテナンスを考慮した運用手順を設計できます。
【ソリューション例】 漏水センサをZabbixに連携する
漏水センサをZabbix等のSNMPマネージャで監視することができます。漏水センサを漏水検知器に接続、漏水検知器からの接点出力を接点監視ユニットに接続します。漏水検知器は漏水センサ1本あたり2接点(漏水警報と断線警報)を出力しますので、RMS-DIO1204-PI(最大16接点監視)では漏水センサ8本をSNMPマネージャに連携できます。漏水検知器には漏水センサを複数接続できる製品などもあり、導入先に応じて選定します。
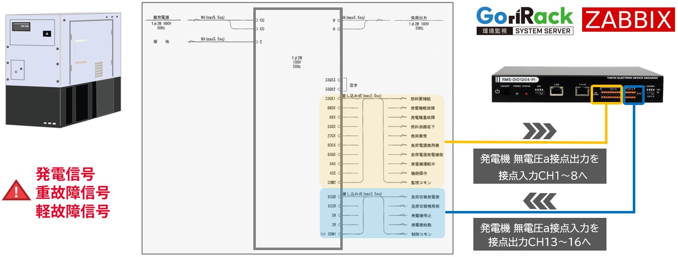
【ソリューション例】 発電機の接点入出力をZabbixに連携する
発電機の代表的な無電圧a接点出力には8つあります(燃料油面低下/燃料要補給/発電機軽故障/発電機重故障/負荷電源商用側/負荷電源発電機側/商用電源異常/発電機運転中)。また、発電機の代表的な無電圧a接点入力には4つあります(負荷切替発電側/負荷切替商用側/発電機停止/発電機始動)。RMSユニットではこれらの接点信号をIP変換して上位システム(Zabbixサーバ、GoriRack環境監視サーバ)に連携します。
(別売)棚板タイプ・ラックマウントキット / RMS-RMK01
センサマネジメントユニット/RMS-3200、接点監視・制御ユニット/RMS-DIO1204-PIなどの省スペース型ユニットを複数台装着して1Uスペースに収容できる棚板タイプ・ラックマウントキットを御用意しています。※機器の両サイドに取り付けるラックマウントブラケット(Rack Ears)は製品に添付されています。
接点監視シリーズのご紹介
-
電源二重化対応 接点監視・制御ユニットRMS-DIO9632RMS-DIO4816
NEW
接点入力128点(入力専用96点+入出力兼用32点)を遠隔監視・制御するユニットです。アナログ信号入力の拡張可能。
AC100V/200V 、DC48V 冗長電源対応のキャリアグレードモデル。 -
接点監視ユニットRMS-DIO80

AC100V/200Vシングル電源タイプの接点監視・制御ユニットです。接点入力80点、接点入力40点、接点出力80点、接点出力40点、接点入力40点+出力40点の5タイプをラインナップ。
-
センサマネジメントユニットRMS-4000
NEW
温度/湿度/接点入力/電流センサ/アナログ信号/マルチメータ等の様々なセンサ類をWeb/SNMPから統合監視するユニットです。











